TDM

SOP

Sistem za održavanje pritiska


  • Sistem za održavaje pritiska ima ulogu održavaja radnog pritiska i kompenzacije dilatiranja radnog fluida za vreme rada instalacije grejanja ili hlađenja.

  • Opciono, sistem se može konfigurisati tako da obezbedi automatsku dopunu izgubljene količine fluida.

  • Otvoreni ekspanzioni sistem za održavanje pritiska namenjen je postojenjima kapaciteta većeg od 360 KW.

Šifra Naziv Opis
SOP Sistem za održavanje pritiska Pritisak max. -10 bar; Temperatura max.-90 °C; Napajanje- 230V, 50 Hz
X
<
Poruči

Sistem je dostupan u verziji sa polipropilenskom posudom ili metalnom posudom.

Standardno, sistem se isporučuje na postolju kao celina, a po zahtevu se posuda može isporučiti posebno.

Sistem se isporučuje spreman za instalaciju na povratni vod, sa podešenim radim pritiskom od 3 bar.

Podešavanje radnog pritiska na kontroleru sistema je jednostavno, prema priloženom uputstvu za rad.

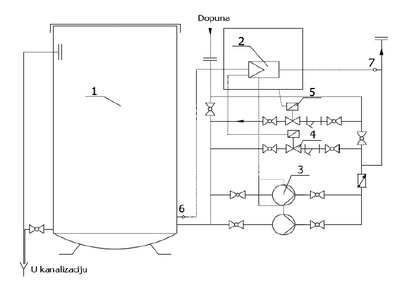
Glavne komponente

  1. Otvoreni rezervoar
  2. Mikroprocesorski kontroler
  3. Pumpa visokog pritiska
  4. Elektromagnetni ventil – rasterećenje
  5. Elektromagnetni ventil – dopuna
  6. Senzor pritiska u posudi
  7. Senzor pritiska u instalaciji